110kV单相不锈钢保护接地箱单相带过电压限制器保护接地箱单相电缆保护接地箱
110kV单相不锈钢保护接地箱单相带过电压限制器保护接地箱单相电缆保护接地箱
产品价格:¥680.00(人民币)
  • 规格:完善
  • 发货地:上海上海
  • 品牌:
  • 最小起订量:1
  • 免费会员
    会员级别:试用会员
    认证类型:企业认证
    企业证件:通过认证

    商铺名称:上海朋源电气设备有限公司

    联系人:刘女士(小姐)

    联系手机:

    固定电话:

    企业邮箱:357815676@qq.com

    联系地址:上海上海浦东新区上海浦东

    邮编:

    联系我时,请说是在快能纺机网上看到的,谢谢!

    商品详情
      产品参数
      品牌PENGYUAN
      产品特性不锈钢
      是否进口
      产地上海
      加工定制
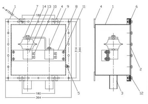
      外形尺寸364*344
      适用范围35kV/110kV/220kV
      产品名称110kV单相不锈钢保护接地箱
      特色服务质量保证,价格优惠
      最小包装数一台一箱
      可售卖地全国
      型号DBHJD

      一、 使用范围

      ?????1、BHJD单相保护接地箱应用于35―220kV高压电缆系统电缆金属护层经保护器接地。

      ?????2、BHJD单相保护接地箱适用于接地电缆的导体截面范围是120-300mm2.

      二、?技术参数:

      BHQ-D-7/400型电缆护层保护器技术参数(66-110kV)

      ?

      适用电缆系统电压?kV

      66-110

      0.75U1mA下的泄露电流μA

      ≤30

      额定电压有效值?kV

      2.8

      标称放电电流下的残压(峰值)kV

      ≤7

      持续运行电压有效值?kV

      2.24

      2000μs方波电流(幅值)A

      400

      标称放电电流?kA

      10

      105U0下的局部放电量PC

      ≤14

      直流参考电压?U1mA kA

      ≥4.0

      4/10μs大电流耐受(幅值)kA

      100

      ?

      BHQ-D-10/600型电缆护层保护接地箱技术参数(220kV)

      ?

      ?

      ?

      ?

      ?

      适用电缆系统电压?kV

      66-220

      0.75U1mA下的泄露电流μA

      ≤30

      额定电压有效值?kV

      4.0

      标称放电电流下的残压(峰值)kV

      ≤10

      持续运行电压有效值?kV

      3.2

      2000μs方波电流(幅值)A

      600

      标称放电电流?kA

      10

      105U0下的局部放电量PC

      ≤14

      直流参考电压?U1mA kA

      ≥5.8

      4/10μs大电流耐受(幅值)kA

      100

      ?

      ?

      三、?安装工艺

      1.安装尺寸如下图:?


      ?

      2、安装步骤

      1).将接地电缆端部剥切,长度和铜块孔长度一致。

      2).清理箱内物件。

      3).将一根剥好的接地电缆依次由管口穿进箱体、铜块并固定好。

      4).固定好第一根电缆后再穿第二根电缆,重复3的操作,直至两根电缆全部固定好。

      5).在出线管与电缆之间填好橡皮条,将电缆固定在出线管中间。

      6).用防水胶带将出线管口密封。

      7).在出线管上缩好热缩管。

      8).用橡胶防水带密封热缩管两个端口。

      9).在防水带上包覆PVC胶带,半搭盖包二层。

      10).清理箱内物件。

      11).装好密封垫及箱盖,注意螺丝不能一下拧紧,要分三次紧三圈拧紧。否则会引起箱盖变形。

      12)将箱体固定在指定位置即可。

      四、?使用与维护

      1、?产品投入运行前,测量保护器电流1mA电压值,此值应符合前表之规定。

      2、?投入运行后,一般可用1000V兆欧表测量交叉互联箱内的保护器绝缘电阻,其值应大于2MΩ。

      3、?保护器的直流1mA电压的变化大于表1数据的10,则该产品不能再使用。

      4、?电缆护层作耐压试验时,只需要拆去总的接地铜排即可。

      ?




    0571-87774297